永宏plc步进指令详解【免费下载】
第一节 状态编程思想及步进梯形指令
状态编程思想
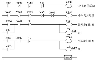
先来看一个小车运动控制的实例:如图所示
小车手动控制运行的过程:
手动操作按钮X004接通并且小车底门关闭 (Y003断开)时,小车向前运动(Y000接 通)并且停止在最前端位置(Y000断开, 前限位开关X001接通)。手动超作按钮X006接通,漏斗翻门打开(Y001接通),货物通过漏斗卸下。7s后自动关闭漏斗翻门(Y001断开);
动操作按钮X005接通,小车向后运动(Y002接通)至后限位开关位置停止(Y002断开,后限位开关X002接通);手动操作按钮X007接通,小车底门打开(Y003接通),将小车中货物取下;5s后自动关闭小车翻门(Y003断开)。
小车手动控制运行的梯形图程序。


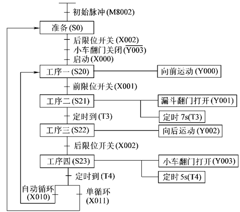
为了使小车能够按照工艺要求顺序地自动循环各个生产步骤。我们将小车的各个工作步骤依工作顺序连接成图所示,将图中的“工序”更换为“状态”,就得到了状态转移图。
状态编程的一般思想为:
①将一个复杂的控制过程分解为若干个工作状态。
②弄清各状态的工作细节(状态的功能、转移条件和转移方向)。
③再依总的控制顺序要求,将这些状态联系起来,形成状态转移图。
④进而编制梯形图程序。

小车运动顺序控制状态转移图
如上图小车顺序运动控制中,S0表示初始状态,S20~S23分别代表工序一至工序四的状态,其顺序控制工作过程如下:
① PLC运行时,M8002脉冲信号驱动初始状态S0。
② 当启动按钮X000接通,小车处于后限位位置(X002=ON),小车翻门关闭(Y003=OFF),工作状态从S0转移到S20。
③ 状态S20驱动后,输出Y000接通,小车向前运动,直至前限位(X001=ON),工作状态从S20转移到S21。
④ 状态S21驱动后,输出Y001接通,漏斗翻门打开,同时定时器T3接通,7s后,定时器T3触点接通,工作状态从S21转移到S22。
⑤ 状态S22驱动后,输出Y002接通,小车向后运动,直至后限位(X002=ON),工作状态从S22转移到S23。
⑥ 状态S23驱动后,输出Y003接通,小车翻门打开,同时定时器T4接通,5s后,定时器T4触点接通。此时,如果小车运行工作方式处于单循环方式(X011接通),工作状态从S23转移到S0,小车回到原初始状态,等待启动按钮重新按下,开始第二次循环;如果小车运行工作方式处于自动循环方式(X010接通),工作状态从S23转移到S20,小车重复③~⑥的工作过程。
步进梯形指令(STL、RET)
FX2N系列PLC的步进梯形指令是采用步进梯形图编制顺序控制状态转移图程序的指令,它包括STL和RET两条指令。
步进梯形指令STL、RET
每个状态提供了三个功能:驱动处理、转移条件及相继状态。如在状态S20,驱动接通输出Y000,当转移条件X001接通后,工作状态从S20转移到相继状态S21,状态S20自动复位。
状态S具有触点的功能(驱动输出线圈或相继的状态)以及线圈的功能(在转移条件下被驱动)。
图7-1 步进指令表示方法
图7-1(b)中每个状态的内母线上都将提供三种功能:
① 驱动负载(OUT Yi);
②指定转移条件(LD/LDI Xi);
③指定转移目标(SET Si)。
称为状态的三要素。后两个功能是必不可少的。

采用三菱FXGP编程软件编制的小车顺序控制运行步进梯形图控制程序

对应的指令表
步进梯形指令的特点
步进梯形指令仅对状态器S有效。
对于用作一般辅助继电器的状态器S,则不能采用STL指令,而只能采用基本指令。
在STL指令后,只能采用SET和RST指令作为状态器S的置位或复位输出。
STL指令与取指令LD相比较具有的特点:
转移源自动复位:采用STL指令,当状态器Sn接通,转移条件接通时顺序控制转移到状态器Sn相继的状态,同时,转移源状态器Sn自动复位。允许双重输出:STL指令允许双重甚至多重输出,而不会出现前后矛盾的输出驱动。
主控功能:使用STL指令,取指令(LD、LDI)点移至右边。使用RET指令后,取指令(LD、LDI)点返回到原来的母线上。
步进梯形指令应用注意事项
状态器编号不能重复使用。
STL触点断开时,与其相连的回路不动作,一个扫描周期后不再执行STL指令。状态转移过程中,在一个扫描周期内两种状态同时接通,在相应的程序上应设置互锁。定时器线圈与输出线圈一样,也可在不同状态间对同一定时器软元件编程,但是在相邻状态不要对同一定时器编程。STL指令后的母线,一旦写入LD或LDI指令后,对于不需要触点的指令,必须采用MPS、MRD、MPP指令编程,或者改变回路的驱动顺序。在中断程序与子程序内不能采用STL指令。 STL指令内不禁止使用跳转指令,但由于动作复杂,建议不要使用。
第二节 状态转移图的类型及步进梯形图应用示例
单流程
单流程:指状态转移只有一种顺序

示例:电动机M1~M4顺序起动,相反顺序停止

步进梯形图程序


控制程序指令表
选择性分支
选择性分支:从多个流程顺序中选择执行某一个流程。
FX2N系列PLC一条选择性分支的支路数不能超过8条,初始状态对应有多条选择性分支时,每个初始状态的支路总数不能超过16条。
示例:
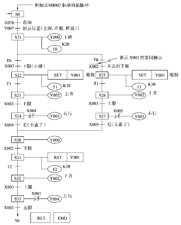
要求:①使用传送带,将大、小球分类选择传送。
②左上方为原点,传送机械的动作顺序为下降、吸住、上升、右行、下降、释放、上升、左行。
③机械臂下降,当电磁铁压着大球时,下限位开关LS2断开,压着小球时,LS2导通。

大、小球分类选择传送机械装置
此控制流程根据LS2的状态(即对应大、小球)有两个分支,此处应为 分支点,且属于选择性分支。
分支在机械臂下降之后若LS2接通,则将小球吸住、上升、右行到LS4(小球位置X004动作)。然后再释放、上升、左移到原点。
分支在机械臂下降之后若LS2断开,则将小球吸住、上升、右行到LS5(大球位置X005动作)处下降,然后再释放、上升、左移到原点。此处应为汇合点。
状态转移图中有两个分支,若吸住的是小球,则X002为ON,执行左侧流程;若为大球,X002为OFF,执行右侧流程。

大小球分类选择传送状态转移图

大小球分类选择传送步进梯形图


控制程序指令表
并行分支:
并行分支:多个分支流程可以同时执行的分支流程。
FX2N系列PLC并行分支的支路数不能超过8条,初始状态对应有多条并行分支时,每个初始状态的支路总数不能超过16条。
并行分支示例状态转移图,实现人行道与车道交叉路口红绿灯的控制。具体动作流程如下:
① PLC从STOP→RUN时,初始状态S0动作,车道信号灯为绿灯,人行道
信号灯为红灯。
② 按下人行道信号灯控制按钮X000或X001,进入信号灯动作流程,则状
态S21为车道信号灯为绿灯,人行道信号灯为红灯,信号灯状态无变化。
③ 30s钟后,车道信号灯变为黄灯;再过10s钟车道信号灯变为红灯。
④ 定时器T2起动,5s后人行道信号灯变为绿灯。
⑤ 15s后,人行道绿灯开始闪烁(状态S32时人行道信号绿灯熄灭,状态S33
时人行道信号绿灯亮)。
⑥ 闪烁时,S32、S33反复动作,计数器C0计数5次时,触点接通,动作状
态向S34转移,人行道信号灯变为红灯,5s后返回初始状态。
⑦ 在动作过程中,即使按下人行道信号灯控制按钮X000或X001也无效。

并行分支状态转移图


步进梯形图程序 控制程序指令表
组合流程及虚拟状态:
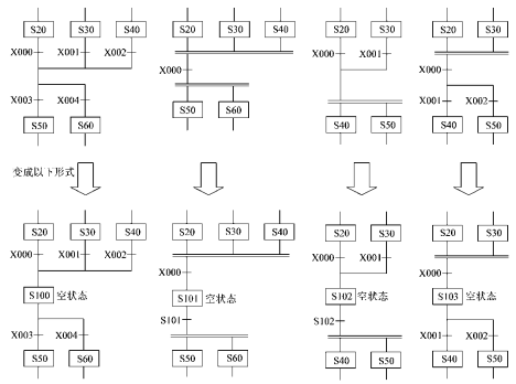
对于某些不能直接编程的分支、汇合组合流程,需要经过某些变换,才能进行编程,如图所示。

不能直接编程状态转移图的变换示例
有一些分支、汇合状态的状态转移图,既不能直接编程,又不能采用变换后编程。就需要在汇合线到分支线之间插入一个状态,以改变直接从汇合线到下一个分支线的状态转移,称为虚拟状态 。如图所示。

组合流程虚拟状态的设置
SFC图中常采用的特殊继电器功能与用途:
地址号 | 名称 | 功能与用途 |
M8000 | RUN监视器 | 可编程控制器在运行过程中,它一直处于接通状态。可作为驱动所需的程序输入条件与表示可编程控制器的运行状态来使用。 |
M8002 | 初始脉冲 | 在可编程控制器接通瞬间,产生1个扫描周期的接通信号。用于程序的初始设定与初始状态的置位。 |
M8040 | 禁止转移 | 在驱动该继电器时,禁止在所有程序步之间转移。在禁止转移状态下,状态内的程序仍然动作,因此输出线圈等不会自动断开。 |
M8046 | STL动作 | 任一状态接通时,M8046仍自动接通,可用于避免与其他流程同时启动,也可用作工序的动作标志。 |
M8047 | STL监视器有效 | 在驱动该继电器时,编程功能可自动读出正在动作中的状态地址号。 |
1、有一选择性分支状态转移图如图4.1 所示,请对其进行编程。

2、有一并行分支状态转移图如图4.2所示。请对其进行编程。

3有二传送带如图4.3所示。按下起动按钮SB1后传送带A运行。当被传送物前沿接近S1时,S1通,A、B 同时运行。被传送物体后沿离开S1时,S1 断,A 停;当被传送物体后沿离开S2时,S2 断,B停,系统返回初态(A 、B均停)。如SB1按下一分钟后S1未通,则A 自动停。要求用可编程控制器设计该控制系统,并画出端子分配图、梯形图和主电路图。

4、设计一个节日礼花弹引爆程序。礼花弹用电阻点火引爆器引爆,为了实现自动引爆,以减轻工作人员频繁操作的负担,保证安全,提高动作的准确性,今采用 PLC 控制,要求编制以下两种控制程序。
(1) 1 ~ 12 个礼花弹,每个引爆间隔为 0.1S ; 13 ~ 14 个礼花弹,每个引爆间隔为 0.2 S 。
(2) 1 ~ 6 个礼花弹引爆间隔为 0.1s ,引爆完后停 10s ,接着 7 ~12 个礼花弹引爆,间隔 0.1 S ,引爆完后又停 10 S ,接着 13 ~ 18 个礼花弹引爆,间隔 0.1 S ,引爆完后再停 10 S ,接着 19 ~ 24 个礼花弹引爆,间隔 0.1 S 。使用引爆启动开关控制。
5、冷加工自动线有一个钻孔动力头,如图 4.5 所示。动力头的加工过程如下:
(1) 动力头在原位,加上启动信号( SB )接通电磁阀 YV1 ,动力头快进。
(2) 动力头碰到限位开关 SQ1 后,接通电磁阀 YV1 、 YV2 ,动力头由快进转为工进。
(3) 动力头碰到限位开关 SQ2 后,开始延时,时间为 10s 。
(4) 当延时时间到,接通电磁阀 YV3 ,动力头快退。
(5) 动力头回原位后,停止。
要求编控制程序。
