电流变送器工作原理【详解】
电流变送器可以直接将被测主回路交流电流或者直流电流转换成按线性比例输出的DC4~20mA(通过250Ω电阻转换DC1~5V或通过500Ω电阻转换DC2~10V)恒流环标准信号,连续输送到接收装置(计算机或显示仪表)。
电流变送器分直流电流变送器和交流电流变送器两种。交流电流变送器是一种能将被测交流电流转换成按线性比例输出直流电压或直流电流的仪器,产品广泛应用于电力、邮电、石油、煤炭、冶金、铁道、市政等部门的电气装置、自动控制以及调度系统。交流电流、电压变送器具有单路、三路组合结构形式,其特点为:
1、准确度高(典型:0.2%最好0.05%);
2、整个量程范围都有极高的线性度;
3、集成化程度高,结构简单,优良的温度特性和长期工作稳定性,使变送器免于定期校验。

电流变送器参数
*执行标准:GB/T13850-1998,IEC688:1992
*输入范围:0~10A内可选如0~1A,0~5A等
*精度等级:≤0.2%.F.S
*温度特性:≤100PPM/℃(0~50℃)
*整机功耗:≤1.0VA
*工作稳定性:年变化《0.2%
*隔离耐压:输入/输出/外壳间AC2.0KV/MIn*1mA
*绝缘电阻:≥20MΩ(DC500V)
*冲击电压:5KV(峰值),1.2/50uS
*响应时间:≤300mS
*过载能力:2倍电流连续,30倍1秒
*工作环境:-10℃~50℃,20%~90%无凝露
*贮存环境:-40℃~70℃,20%~95%无凝露
电流变送器工作原理:
XTR115采用SO-8小型化封装,其内部电路框图及基本应用电路如图1所示。U+为电源端,接环路电源。UREF为2.5V基准电压输出端。II端接输入电流。IRET为基准电压源输出电流和稳压器输出电流的返回端,可作为输入电路的公共地。OUT为4~20mA电流输出端。UREG为+5V稳压器的输出端。B和E端为外部功率管的接口,分别接功率管的基极(B)和发射极(E)。功率管的集电极(C)接U+端。芯片内部主要包括输入放大器(A),电阻网络,输出晶体管(VT1),2.5V基准电压源和+5V稳压器。RLIM为内部限流电阻。外围元器件主要有输入电阻(RI),功率管(VT2),环路电源(Us)和负载电阻(RL)。输入电压UI先经过RI转换成输入电流II,再经过XTR115放大后从OUT端输出4~20mA的电流信号。为减小失调电压以及输入放大器的漂移量,要求UI》0.5V

需要指出,XTR115只能配NPN功率管,不能配MOS场效应功率管。外部功率管应满足XTR115对电压、电流的要求,使用中还须给功率管装上合适的散热器。
电流变送器的作用:
电流变送器分直流电流变送器和交流电流变送器两种。
交流电流变送器是一种能将被测交流电流转换成按线性比例输出直流电压或直流电流的仪器,产品广泛应用于电力、邮电、石油、煤炭、冶金、铁道、市政等部门的电气装置、 自动控制以及调度系统。交流电流、电压变送器具有单路、三路组合结构形式。
直流电流变送器将被测信号变换成一电压,经HCNR200/201线性光耦直接变换成一个与被测信号成极好线性关系并且完全隔离的电压,再经恒压(流)至输出。具有原理非常简单,线路设计精炼,可靠性高,安装方便等优点。
电流变送器可以直接将被测主回路中的交流电流转换成按线性比例输出的直流4~20mA(通过250Ω电阻转换成直流1~5V或通过500Ω电阻转换直流2~10V)恒流环标准信号,连续输送到接收装置(计算机或显示仪表)。
电流变送器原副边高度绝缘隔离,有两线制和三线制的输出接线方式。三线制变送器有辅助工作电源+24V的正端、负端和信号输出端。
二线制变送器是辅助工作电源的+24V端接变送器正端,电源负端通过采样电阻或电流表接变送器的负端。

电流变送器的应用:
电流变送器在单片机控制的许多应用场合,都要使用变送器来将单片机不能直接测量的信号转换成单片机可以处理的电模拟信号,如电流变送器,压力变送器、温度变送器、流量变送器等。早期的变送器大多为电压输出型,即将测量信号转换为0-5V电压输出,这是运放直接输出,信号功率《0.05W,通过模拟/数字转换电路转换数字信号供单片机读取、控制。
是将液位传感器里的下部的水和上部蒸汽的冷凝水通过仪表管送到变送器的波纹管两侧,以波纹管两侧的差压带动机械放大装置用指针指示水位的一种远方仪表。当然还有把电气模拟量变换成数字量的也可以叫变送器。以上只是从概念上说明传感器和变送器的区别。而两线制电流输出型电流变送器以其具有极高的抗干扰能力得到了广泛应用。
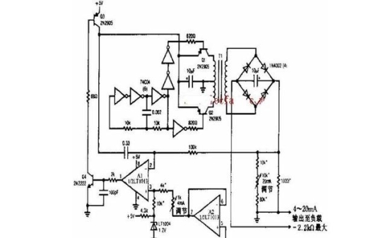
电流电路变送器电路图:

注:电路变送器的精度为12位。1%薄膜电阻,T1为PICO-31080。LT1013见说明。