动力控制电路图的绘制要求

动力控制电路图的绘制要求

我们现在学习或讨论的“动力控制电路”,实际上就是对各类电动机实行控制的电路。

电动机是生产机械的动力源,主要为生产机械提供动力。生产机械在运行中有很多运行状态,作为生产机械动力源的电动机必须也要有相应的运行状态才能与之相匹配,所以就派生出了很多的控制电路,这些控制电路就又称为“动力控制电路”。也就是说这些控制电路都是以电动机或其他执行电器为被控对象的。

电动机控制电路经历了很多的发展阶段,从最早的手动控制发展到目前的以计算机为核心、以软件编程的方式对电动机进行控制。但目前使用比较多的还是传统的继电器-接触器式的控制系统。

传统的继电器-接触器式的控制系统,主要由继电器、接触器、按钮开关、行程开关等抵压电器组成的。这种控制电路的控制方式是断续的,所以又称为断续控制系统。其控制特点是结构简单、价格低廉、维护方便、抗干扰能力强等,所以至今仍是很多机床和其他好多机械设备广泛采用的基本电气控制形式,同时也是学习其他先进控制技术的基础。这种控制系统的不足之处采用的都是固定接线方式,灵活性差,工作频率低,触点易损坏,可靠性稍差等。

 

电动机控制电路是用导线将电动机、各种低压电器、仪表等电气元件按一定的要求和方式连接起来、并能实现某种功能的电气线路。为了表达电气控制线路的组成、工作原理及安装调试、维修等技术要求,为了很好地反映这些功能,需要用统一的图形语言来表示,这个图形语言就是我们使用的电气控制图。这种电气控制图是用专用的图形符号和文字符号来表示各种电器元件,与其他机械图、工程图不同的是它不反映电器元件的大小及位置关系,只是反映元器件之间的连接关系。各种电器元件的图形符号及文字符号都有国家标准,国家标准局颁布的GB4728-1984《电气图用符号》及1990年新颁布的国家标准,所有电器元件的图形符号、文字符号都要符合此国家标准。(图形符号和文字符号在讲解低压电器时一并介绍)。

 

电气控制系统图一般有三种:电气原理图、电气元件布置图和电气元件安装接线图。

一、电气原理图

电气原理图是根据控制原理绘制的,具有结构简单、层次分明、便于研究和分析线路工作原理的特性。在电气原理图中包括了所有电器元件的导电部分和接线端点之间的相互连接关系,不按元器件的位置和大小来绘制。图1为CW6132型车床的电气原理图局部,以此图来说明电气原理图的绘制情况。

https://t11.baidu.com/it/u=1678022611,2618298213&fm=173&app=25&f=JPEG?w=639&h=427&s=0AA67E22D99FD9EB4CF554CF0000A0B1图 一

绘制电气原理图的基本规则:

1. 原理图一般分主电路和辅助电路两部分画出。水平线路为电源,左边垂直于电源线路的为主电路,右边为辅助电路。主电路从电源到电动机绕组是大电流通过的路径。辅助电路主要包括有控制电路、照明电路、信号电路及保护电路等,一般教学主要介绍其中的控制电路。

2. 各种使用的电器元件的图形、文字符号都要符合国家标准,且只画出它们之间的连接关系。

3. 所有电器元件的触点状态,都应按没有通电和没有外力作用时的初始开、关的状态来画。例如继电器、接触器的触点按线圈没有通电时的状态来画,即用到了常开触点就画断开状态、用到的常闭触点就画闭合状态等。按钮开关、行程开关都按没有外力作用下的状态来画。

4. 无论主电路还是辅助电路,各电器元件一般按动作顺序从上到下、从左至右依次排列,可水平布置或垂直布置。

二、电气元件布置图

电气元件布置图主要用来表明各种电气设备在机械设备和电气控制柜中的实际安装位置,为机械电气控制设备的制造、安装、维修提供必要的技术资料。各元件的安装位置是由具体的安装环境所决定的,比如机床的控制电路安装图,就要根据机床的结构和工作要求来决定,电动机安装在什么地方等,一般元件都应该安装在控制柜内。元器件布置图例见图2所示。

https://t11.baidu.com/it/u=4017994597,2296250219&fm=173&app=25&f=JPEG?w=640&h=678&s=7AAC3862C9CF6CCA0AF5D0CA0000A0B1图 二

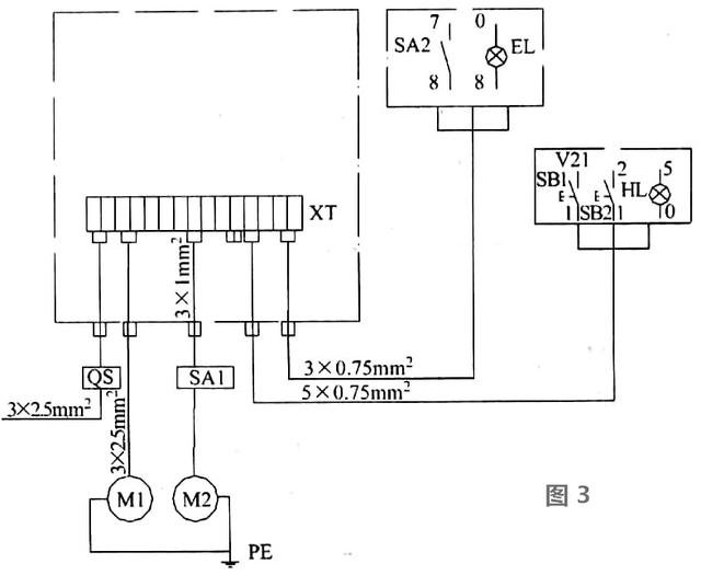
三、电气安装接线图

为了对一些控制装置、小型设备或成套装置进行布线和布缆,必须提供其中各个项目(包括元件、器件、组件、设备等)之间的电气连接的详细信息,包括连接关系、线缆种类和敷设的线路等,用电气图的形式表达的图就称为接线图。

安装接线图是检查电路、维修电路不可缺少的技术文件,根据表达的对象和用途不同,接线有单元接线图、互连接线图和端子接线图等。国家标准详细规定了安装接线图的编制规则。主要有下面几点:

1. 在接线图中,一般都应标出项目的相对位置、项目代号、端子间的电连接关系、端子号、等线号、等线类型、截面积等。

2. 同一控制盘上的电气元件可以直接连接,而盘内元件与外部元器件连接时必须绕接到端子排上进行。

3. 接线图中各电气元件图形符号与文字符号均应以原理图为准,并保持一致。

4. 互连接线图中的互连关系可以用连续线、中断线或线束表示,连接线应标明导线根数、导线截面积等。一般不表示实际走线的路径,施工时由操作者根据实际情况选择最佳走线方式和路径。布线要遵守正确、合理、美观的原则。

图3为CWB132型车床电气互连接线图局部图。

https://t11.baidu.com/it/u=2176395058,1320990723&fm=173&app=25&f=JPEG?w=640&h=525&s=5AA83C6219864CCA0CDDF5CA0000A0B1图三

 

服务机械行业22年 - 专业权威积淀,品牌优势传承